Açıklama
FDUM71VF1 x3
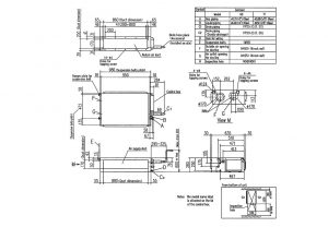
Low Static Pressure Duct Connected - Indoor Unit
FDUM200VSATVF1
Low static pressure duct connected PAC indoor unit with a nominal cooling capacity of 7.1 kW.
Technical Specifications
| Nominal cooling capacity (min-max) | kW | 19.0 ( 5.2- 22.4 ) |
| Nominal heating capacity (min-max) | kW | 22.4 (3.3- 25.0) |
| Exterior Dimensions (H x W x D) | mm | Unit:280 x 950 x 635 |
| Net Weight | kg | 34 |
| Air Flow Cooling (Hi/Me/Lo) | m3/min | 24/ 19 / 15 / 10 |
| Air Flow Heating (Hi/Me/Lo) | m3/min | 24/ 19 / 15 / 10 |
| Sound Pressure Level Cooling (Hi/Me/Lo) | dB(A) | 38/ 33 / 29 / 25 |
| Sound Pressure Level Heating (Hi/Me/Lo) | dB(A) | 38/ 33 / 29 / 25 |
Schematics
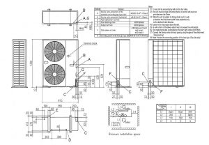
Low Static Pressure Duct Connected - Outdoor Unit
FDC200VSA
PAC outdoor unit with a nominal cooling capacity of 20.0 kW.
Technical Specifications
| Nominal cooling capacity (min-max) | kW | 19.0 ( 5.2- 22.4 ) |
| Nominal heating capacity (min-max) | kW | 22.4 (3.3- 25.0) |
| EER (Energy Label) | - | 2.94 |
| COP (Energy Label) | - | 3.64 |
| Exterior Dimensions (H x W x D) | mm | 1300 x 970 x 370 |
| Net Weight | kg | 115 |
| Sound Pressure Level (Cooling/Heating) | dB(A) | 58 / 59 |
| Power Source | - | 3 Phase 380-415V, 50Hz, 3 Phase 380V 60Hz |
| Inrush current (220/230/240v) | A | 5 |
| Max. running current | A | 22 |
| Power consumption (Cooling/Heating) | kW | 6.46 / 6.15 |
| Ref. Piping Size (Liquid/Gas) | Ø mm | 9.52 (3/8") / 22.22 (7/8") |
| Ref. Max Piping Length | m | Max.70 |
| Vertical Height differences / Outdoor is higher/lower | m | Max. 30 / Max. 15 |


